Engineering Portfolio

Prometheus

Liquid Propulsion Laboratory

SUPERVISOR

Arya Dehghani (Dec. 2025 – Present)

Julian Rice (Sep. – Dec. 2025)


ROLE

Feed System Design Test Stand CAD

Pressure & Thermal Analysis

Fabrication


DATE

Sept. 2025 – Present

The Prometheus System is a reusable igniter which employs a torch and flame to light liquid fuel rocket engines. The design can be described as a simplified, smaller liquid engine, delivering a flame within the mixing chamber of a larger engine to ignite the incoming propellant from this separate (larger) system for sustained thrust output.


Undertaking this project requires efficient team collaboration along with adequate background knowledge of fluid mechanics, thermodynamics, propulsion, and chemically reacting flows.

System design, part selection, simulations & analyses, hands-on laboratory setting fabrication, assembly, and creativity all play important roles in this process. As of December 2025 I have taken up the position of Responsible Engineer (R.E.) for this project, and am leading the team through an aggressive Spring semester campaign which includes fabrication, testing, and integrated hot-fire.

Purpose & Scope

My team and I are currently rebuilding this system from scratch, as it's previous iteration encountered major pressure losses and unpredictable flame behavior. The system is to be integrated into the teams current Nomad Engine and Ranger flight vehicle, tapping off the Atlas feed system.


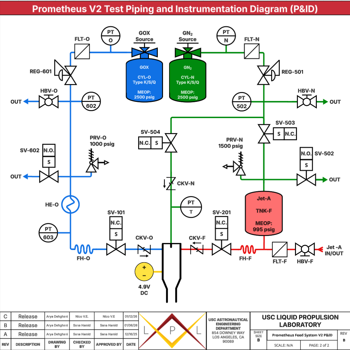
I aided in our initial design, presenting it with a piping and instrumentation diagram. Once this was 'green-lit', our team required pressure drop calculations to prove the new systems efficiency. I completed this using traditional and modified Darcy-Weissbach equations and implemented safety factors throughout. It was found that with an assumed Oxygen tank operating pressure of 663 psi and a fuel tank operating pressure of 995psi, the system would ideally see a pressure drop of no more than 5 psi in the compressible GOx line and 2psi in the liquid fuel line – these being conservative estimates. This is a massive improvement over the first iteration of the system which saw pressure losses of well over 200psi. The pressure losses were calculated for the Atlas-Integrated system, the P&ID of which is included below. During P&ID design, I ensured all actuated solenoid valves are complemented by manual valves incase of failure.

The manual valves are oriented to operable from in behind the test stand with a system diagram etched onto the backside of the test-bed plate, providing easy access in rare cases where they may need to be used by operators – for example during solenoid failure.


Despite gaseous Oxygen, we can assume incompressible conditions due to a gas velocity of under Mach 0.3. These values are well within the required range for reliable operation, which in our case requires a pressure of roughly 600psi from each line to the torch. Our new system was validated and we moved onto stage 2 of design.

Atlas-Integrated System

Test System CAD

Integrated Supply Line and Pressure Regulators CAD

Integrated Heat Exchanger CAD

Integrated Torch CAD

Design


The idea behind the initial torch ignition system's CAD was to create a test bed where we could fire the torch, gather data, and check for losses, leaks, and potential improvements before building the final system. Importance was placed upon system safety during operation and ease of access to all valves and ports. I opted for a symmetrical design, attempting to have the oxygen and fuel mirror each other where possible. We selected Jet-A (refined kerosene) as the fuel source for simple and reliable ignition. The Torch itself is rated for a maximum flow rate of 10g/s, with a planned flow rate of around 3g/s.


The fittings were chosen to be AN (Tee and Cross), and all piping to be 1/4 inch. We inserted check valves to solidify flow direction in case of back-pressure, micro-particle filters after tanks to protect components, and pressure release valves to ensure an active pressure ceiling during operation. The piping presence is kept to a minimum, reducing bends and pipe length where possible to minimize losses. This further creates a simple test bed where troubleshooting is easily completed. We also originally had a thermocouple tee'd into torch but when reducing costs, we decided to replace it with a pressure transducer, seeing as the thermocouples would be one-time-use components and we plan to test fire the torch well over a dozen times to gather data. The piping will be secured to the test stand's 30x30in sheet, which has a thickness of 1/8in, via rigid pipe straps.

The solenoids are a combination of normally closed (N.C) and normally open (N.O). The justification for this design choice is that the system needs to vent safely in situations where power may be lost, and so N.O solenoids are employed as vents. Alongside this, certain lines will need to be shut during power loss, so all inline solenoids are N.C.


A Nitrogen tank and subsequent line will be built into the fuel line to maintain positive pressure in the fuel tank (TNK-F) and ensure fuel flows into the torch. It will also purge the system and torch of any residual debris, fuel or Oxygen, with a separate purge line and check valve (SV-504 & CKV-N). FLT-F/N/O are filters which remove any contaminants or harmful particulate matter that may be present in the tanks, commonly referred to as FOD (foreign object debris).


Part selection for the test bed has been completed. The final torch design and dimensioning is completed (and explained below) with propellant mixing in mind, which is required for effective ignition via the spark.

Heat Exchanger

While we are tapping into liquid filled tanks for the ignition fuel/oxygen sources, our torch will operate under gaseous Oxygen settings and liquid fuel settings. This is achieved by increasing the temperature of the oxygen with a heat exchanger in the form of coiled tubing, aiming for temperatures at or close to 300K to ensure the vales don't freeze. We are therefore removing the need for cryogenic compatible system components, further reducing cost. On top of this, using GOx has the advantage of giving us predictable flow behavior. We are far less likely to encounter flashing or 2 phase choking anywhere near the torch, and more likely to have a stable energy of reaction.


The flex hoses used to transport the oxygen into the ignition system will also help vaporize the LOx to GOx. The biggest challenge we expect from using gas/liquid propellants is mixing and ignition – if the Oxygen is not fully vaporized at the torch, we will encounter vaporization lag and risk not achieving ignition. To combat this, our torch propellant mixing design is detailed further below.


With a gaseous Oxygen mass flow rate of 3g/s, at pressure 620psi and temperature 300K, I found the volume of gas required for a 1 second flow (per ignition) to be just under 3.5 cubic inches. To accommodate this volume, I designed the heat exchanger to be 10 feet long with inner diameter 1.9 inches a coiling diameter of 3 inches. It is placed under the Oxygen tank where LOx can flow into it and exit as GOx. This means the heat exchanger can also function as an accumulator and allow us to visually see the LOx to GOx transition according to the frost line. The material has been selected as copper to both increase heat transfer to ambient conditions and reduce costs. For redundancy, incase more than 3g of Oxygen is collected between the tank and the igniter solenoid, there is a 3 foot flex line which is able to accommodate roughly another gram of GOx. The tubing before the heat exchanger also accommodates roughly another gram of Oxygen. This entire Oxygen volume, along with the implementation of pressure reducing valves (detailed below) allowed us to eliminate the need for a secondary Oxygen tank on the test stand. Simplifications and cost reductions such as removing the need for an oxygen tank carry the bulk of our design choices.


A thermal analysis of the heat exchanger was completed and we found that when the exchanger was filled entirely with LOx at -160 Celsius, that mass of Oxygen would vaporize fully to GOx in under 8 seconds. To complete this, the exterior natural heat transfer coefficient was found, along with the conduction in the copper tubing and convection on the interior of the tube. Hand calculations and an Ansys simulation were completed to verify.

We plan to fabricate this by wrapping copper tubing around a 3D printed place holder with a 3 inch diameter and appropriate tubing slots, and securing one end of it to the place holding 'mold'. We can then bend the tubing into the desired shape. We have tested this method with scrap copper and found that bending by hand provides enough force to complete the part. The ends will then be flanges and routed to the rest of the system.


Heat Exchanger CAD

Pressure Regulation

To increase reliability of the pressure transducer readings, I initially implemented a pseudo-electronic pressure regulator on the gaseous oxygen line in the test system, placed after the main tank. They functioned essentially as small orifices, choking and slowing the pressurization of the GOx line from atmospheric conditions to the required 663psig for operation as well as the fuel tank pressurization with nitrogen to the required 995psig. They allowed more time for the pressure transducer to provide an accurate pressure reading for the solenoids which controlled propellant fill to be closed. We decided to have a fill time of 10 seconds, to render the 0.1s delay of the solenoid valves an error of roughly 1%. For a 1 second fire, 3g of GOx would be used.

We wanted to have each fire use 10% of the GOx volume and so we needed a capacity of roughly 0.15 gallons to house 30g of GOx and 620psi and 300K.

To fill this volume over 10 seconds, an orifice size was calculated and we obtained our specifications for the pressure regulator.


Upon further analysis for our critical design review, I decided to opt out of using the orifice regulators. The reason for this was to eliminate the need for a secondary oxygen tank on the test stand entirely. This simplified the system and allowed us to bypass a separate secondary high-pressure tank just for testing purposes.


The pseudo-electronic pressure regulators were replaced with standard pressure reducing regulators which reduce incoming pressures to the desired downstream pressure. In our case, these pressures are 995psi for the Nitrogen line which pressurizes the fuel tank and 663psi for the Oxygen line (these pressure values from on test stand are replicating those which the torch system will see when integrated with the Atlas system and Nomad engine).


Nevertheless, the calculations and research will allow the lab to employ an orifice and solenoid pairing to reduce pressurization error in cases where traditional regulators aren't used. My work for this from our design review is presented below.

Torch Design

Our original test bed design included a water pump to push water through the torch to cool the torch and extinguish the flame if necessary but after temperature analyses ran by team member Isai Andrade, it was discovered that the torch wouldn't need this cooling aid and would reach it's steady state temperature after 5 minutes of cooldown and be cool enough to handle after only about 120 seconds, where the outer surface temperature would reach 115 Fahrenheit. Removal of the water pump system also simplifies our test system, removing the risk of leaks at the check valve which the cooling system required, as well as leaks at the T-fitting


The mixing mechanism was chosen to be coaxial swirl. Initially we were aiming to have the torch operate based on a coaxial shear mechanism but press-fitting the fuel post, which would operate as an injector, was not structurally possible due it's small size and inevitable deformation, along with the excessive forces required to press it through the torch body.


Isai's Work is presented below, along with the CAD of our torch, it's requirements, the material selection trade study, manufacturing plan, structural and thermal analysis.

The slides presented have been extracted from out team's Successful Critical Design Review.


Swipe for Torch Analysis

Spark Circuit

Alongside this, the team is has finished the igniter circuit design (spark to light the torch) which is proposed to operate at 30kV with an input of just under 5V. It is to be manufactured in house. The design and part selection was undertaken by Faith Colon. The Enclosure for the exciter and circuit was created by Adrian Tejada. Their work is presented below.

Swipe for Spark Circuit Analysis

]

Fabrication

The previous Prometheus system has been disassembled and components which can be reused are being tested with LPL’s Water Flow Test Stand (WFTS). Reusing components massively cuts cost which is a common limiting factor for student propulsion teams. During our tests, emphasis is being placed on the solenoids to ensure no internal leaks are present, and ox-cleaning parts where necessary. After part selection was finalized by Alexander Aubertin, he and I completed a Bill of Materials, shown below, and placed orders for new components required to build the test stand and final system – some examples of which are detailed below.

Bill of Materials. (Swipe for part selection examples)

Reused Tank

Reused PRV @ 1200psig and new PRV @ 1000psig

New ‘Normally Open’ solenoid valves

Timeline

With design cycle timeline in mind, fabrication of the test system will take place in early January of 2026 as parts arrive. The coming Spring semester will consist of an aggressive building and testing cycle.

These are our next steps for the coming months:


- New components tested

- Hydrostatic proofing

- Test stand fabrication (Feb 24 2026)

- Pressure checks

- Flow testing

- Ignition sequencing

- Test hot-fire (March 28 2026)

- Data analysis

- Atlas integration

- Final hot-fire (April 18 2026)

Results

- Pressure Drops reduced from over 200 to under 5psi.

- Gas/Liquid propellants implemented for mixing enhancement and ambient condition operation.

- Preliminary Design Review Completed - Critical Design Review Completed

- Parts ordered


Hotfire and quantitative results coming soon!